Einstellungen Computer

Murray FLT185420 (7800370) - Federated 42" Lawn Tractor, 18.5HP (2008) Wiring Schematic - Gear & Hydro Drive Ersatzteile

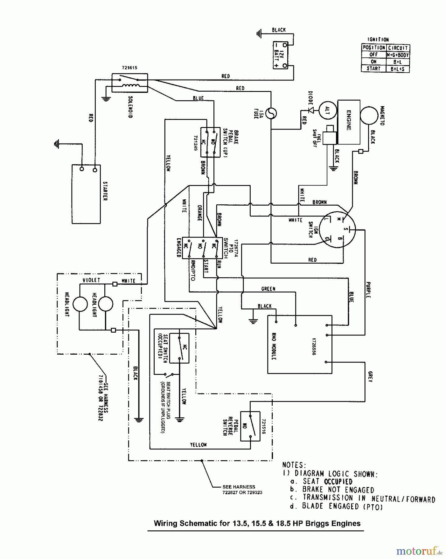
Wiring Schematic - Gear & Hydro Drive FLT185420 (7800370) - Federated 42" Lawn Tractor, 18.5HP (2008)

 Murray Rasen- und Gartentraktoren FLT185420 (7800370) - Federated 42

Hier finden Sie die Ersatzteilzeichnung für Murray Rasen- und Gartentraktoren FLT185420 (7800370) - Federated 42" Lawn Tractor, 18.5HP (2008) Wiring Schematic - Gear & Hydro Drive. Wählen Sie das benötigte Ersatzteil aus der Ersatzteilliste Ihres Murray Gerätes aus und bestellen Sie einfach online. Viele Murray Ersatzteile halten wir ständig in unserem Lager für Sie bereit.

BildNrArtikel NummerBezeichnung
BSEingangswelle UE 600
Rasen
Bankeinzug, MasterCard, Visa, American Express, PayPal, Nachnahme, Vorauskasse, Sofortüberweisung
Datenschutzerklärung Impressum
Qualitätsmanagement
Informieren Sie uns, wenn Sie einen Fehler gefunden haben.