Einstellungen Computer

Dolmar RM7213H RM-72.13 H (2006) 11 ELEKTRISCHE TEILE Ersatzteile

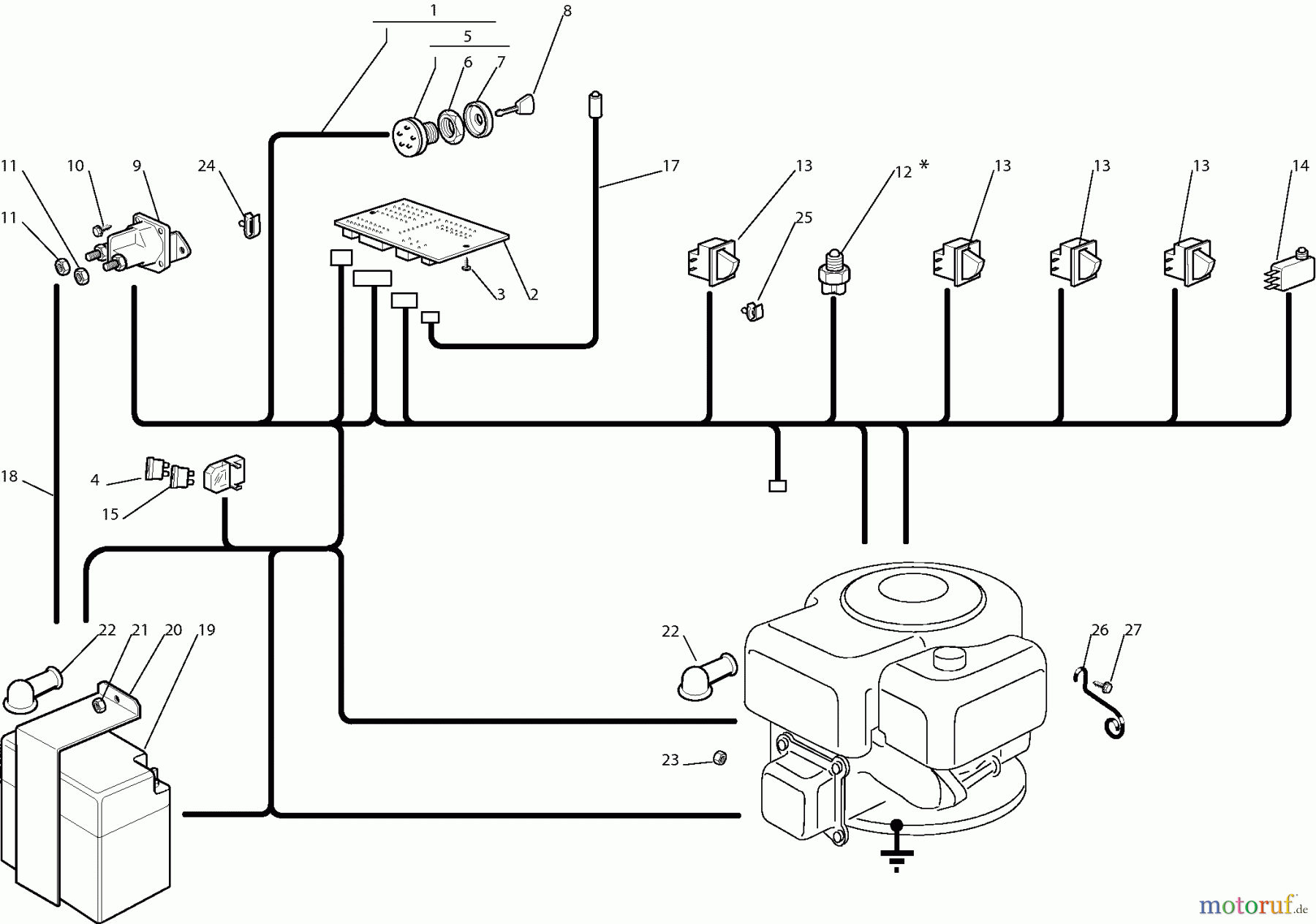
11 ELEKTRISCHE TEILE RM-72.13 H (2006)

 Dolmar Rasentraktoren RM7213H RM-72.13 H (2006) 11  ELEKTRISCHE TEILE

Hier finden Sie die Ersatzteilzeichnung für Dolmar Rasentraktoren RM7213H RM-72.13 H (2006) 11 ELEKTRISCHE TEILE. Wählen Sie das benötigte Ersatzteil aus der Ersatzteilliste Ihres Dolmar Gerätes aus und bestellen Sie einfach online. Viele Dolmar Ersatzteile halten wir ständig in unserem Lager für Sie bereit.

Rasen
Bankeinzug, MasterCard, Visa, American Express, PayPal, Nachnahme, Vorauskasse, Sofortüberweisung
Datenschutzerklärung Impressum
Qualitätsmanagement
Informieren Sie uns, wenn Sie einen Fehler gefunden haben.