Murray 461004x92A - B&S/ 46" Garden Tractor (2004) (Walmart) Electrical System Ersatzteile
Electrical System 461004x92A - B&S/Murray 46" Garden Tractor (2004) (Walmart)

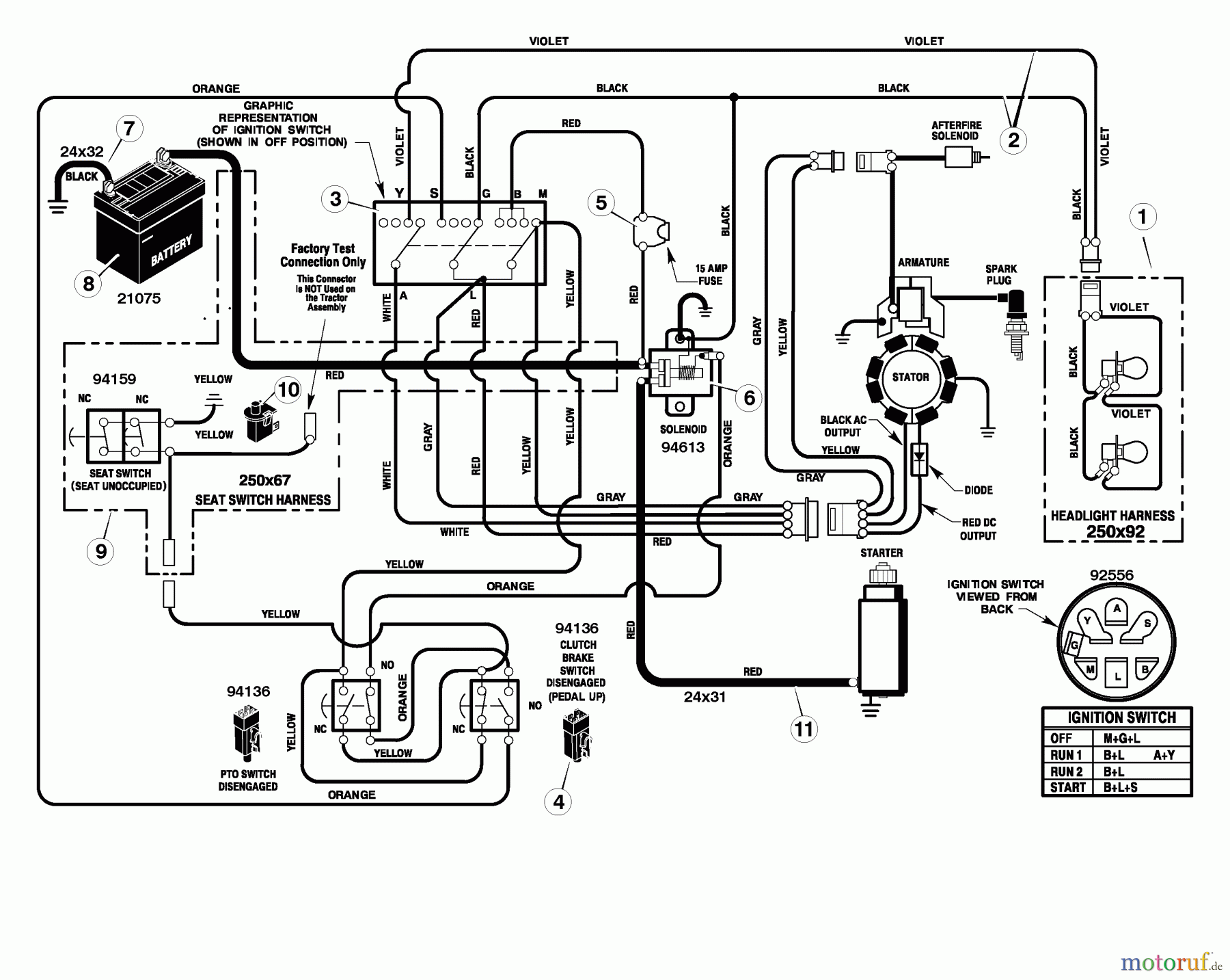
Hier finden Sie die Ersatzteilzeichnung für Murray Rasen- und Gartentraktoren 461004x92A - B&S/Murray 46" Garden Tractor (2004) (Walmart) Electrical System. Wählen Sie das benötigte Ersatzteil aus der Ersatzteilliste Ihres Murray Gerätes aus und bestellen Sie einfach online. Viele Murray Ersatzteile halten wir ständig in unserem Lager für Sie bereit.


Qualitätsmanagement
Informieren Sie uns, wenn Sie einen Fehler gefunden haben.

